企業方式
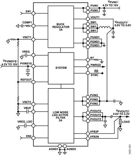
LT8609S是一款緊湊型,高效率,高速同步單片式降壓型開關穩壓器,僅消耗1.7μA的非開關靜態電流。LT8609S可提供2A的連續電流,峰值負載為3A(<1秒),以支持需要高瞬態負載的GSM收發器等應用。所有必需的電路都包含頂部和底部電源開關,以最大限度地減少對外部元件的需求。